? 變頻電源廠家指導RFC系列檢修步驟
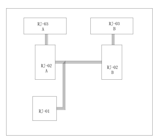
(1)?關掉變頻電源斷電超過1小時后(電源內部有蓄電功能,為了安全請務必超過1小時,非專業工程師不能擅自打開機箱內部),將RJ-02主板上的40P排線全部拔下,按正常步驟開機(合上輸入空開→待輸入接觸器吸合完畢→按下“啟動/重置”按鈕);看機器是否能正常啟動!如果能正常啟動,則RJ-01板正常,異常則RJ-01板故障。
? ?
(2)?關掉電源輸入空氣開關,將RJ-02B主板上的40P排線拔下(剩下RJ-02A),按正常步驟開機(合上輸入空開→待輸入接觸器吸合完畢→按下“啟動/重置”按鈕);看機器是否能正常啟動!如異常需進一步檢測。
??
(3)?關掉變頻電源輸入空氣開關,將RJ-02A主板上的40P排線拔下剩下RJ-02B),按正常步驟開機(合上輸入空開→待輸入接觸器吸合完畢→按下“啟動/重置”按鈕);看機器是否能正常啟動!如異常需進一步檢測。
?
(4)?排查出這2路中哪一路不能正常工作(按下“啟動/重置”后電源又馬上報警);
(5)?關掉輸入空開,目測該路RJ-03主板 ??RJ-04主板是否有元器件明顯損壞

瑞進小編提示:變頻電源故障后,盡快聯系廠家上門維護,非專業工程師不能擅自打開機箱內部。